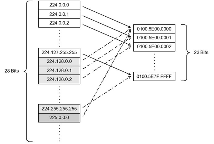
Like IP, Ethernet has a range of multicast MAC addresses that natively support Layer 2 multicast capabilities. While IP has a total of 28 addressing bits available for multicast addresses, Ethernet has only 23 addressing bits assigned to IP multicast. The Ethernet multicast MAC address space is much larger than 23 bits, but only a subrange of that larger space is allocated to IP multicast. Because of this difference, 32 IP multicast addresses map to one Ethernet multicast MAC address.
IP multicast addresses map to Ethernet multicast MAC addresses by placing the low-order 23 bits of the IP address into the low-order 23 bits of the Ethernet multicast address 01:00:5E:00:00:00. Thus, more than one multicast address maps to the same Ethernet address (see the following figure). For example, all 32 addresses 224.1.1.1, 224.129.1.1, 225.1.1.1, 225.129.1.1, 239.1.1.1, 239.129.1.1 map to the same 01:00:5E:01:01:01 multicast MAC address.


Most Ethernet switches handle Ethernet multicast by mapping a multicast MAC address to multiple switch ports in the MAC address table. Therefore, when you design the group addresses for multicast applications, take care to efficiently distribute streams only to hosts that are receivers.
As an example, consider two active multicast streams using addresses 239.1.1.1 and 239.129.1.1. Suppose that two Ethernet hosts, receiver A and receiver B, connect to ports on the same switch and only want the stream addressed to 239.1.1.1. Suppose also that two other Ethernet hosts, receiver C and receiver D, also connect to the ports on the same switch as receiver A and B, and want to receive the stream addressed to 239.129.1.1. If the switch uses the Ethernet multicast MAC address to make forwarding decisions, then all four receivers receive both streams—even though each host only wants one stream. This transmission increases the load on both the hosts and the switch. To avoid this extra load, ensure that you manage the IP multicast group addresses used on the network.
When an IP multicast packet is received, the lookup is based on the IP group address, regardless of whether the VLAN is bridged or routed. This problem is particularly true of pure Layer 2 switches.
In a network that includes multiple hardware platforms, the easiest way to ensure that this issue does not arise is to use only a consecutive range of IP multicast addresses that correspond to the lower-order 23 bits of that range. For example, use an address range from 239.0.0.0 through 239.127.255.255. A group address range of this size can still easily accommodate the needs of even the largest private enterprise.